장바구니
전기스쿨소개
교수소개
업데이트 : 2026.04.29
▼
■ 개강안내
■ 온라인강의
■ 원격제어
■ 뉴스레터
▼
필기합격반 도서
실기합격반 도서
무료동영상 도서
필기과정
필기종합반
과목별 단과반
필기특강반
실기과정
전기(산업)기사
공사(산업)기사
년도별문제
실기모의고사
USB 강의
필기합격반
실기과정 기사
실기과정 공사
기간무제한
필기합격반
실기과정 기사
실기과정 공사
실기모의고사
전기(산업)기사
공사(산업)기사
필기특강반
홈
>
커뮤니티
>
학습자료
우리들의 이야기 / 정보공유 / 무료학습자료
홈
>
커뮤니티
>
학습자료
합격수기
무료학습
학습자료
복원/모의고사
정회원 자료
열린게시판
구독게시판
전체보기
기사실기
기사필기
기술사
제목
이름
내용
번호
제목
등록인
등록일
추천수
조회수
비고
전기기사 전기기기, 15점 이상을 위한 캐릭터 공략법
김대호
2025-07-02
163
2564
한국전기설비규정(KEC), 15점 이상을 위한
김대호
2025-07-02
178
3745
전기기사 전력공학, 15점 이상을 위한 필승 공략집
김대호
2025-07-02
161
2770
전기기사 전자기학, 12점을 위한 전략적 학습법
김대호
2025-07-02
160
2485
전기기사 회로이론, 12점 확보를 위한 최소 공략법
김대호
2025-07-02
163
2816
표준용어사전
전기스쿨
2021-02-19
462
9168
◆ 전선약호 Full name
김대호
2018-03-29
498
13703
◆ 전기의 단위 읽기 쓰기
김대호
2018-03-14
729
28378
◆ 실기시험 학습방법 (다수생 필독)
김대호
2016-11-21
475
14541
공학기초자료
김대호
2016-11-14
321
4312
◆ 관리자 자료실
김대호
2016-10-06
460
10851
8
[전체]
충전전류와 충전용량
(
1
)
김대호
2016-05-31
287
2922
7
[전체]
콘덴서용 개폐기
(
0
)
김대호
2016-04-30
249
2001
6
[전체]
단권변압기의 장단점 / 특징
(
0
)
김대호
2016-04-28
291
2466
5
[기사실기]
1선지락시 전위상승 (중성점 이동)
(
0
)
김대호
2016-04-26
324
4032
4
[전체]
1:1 변압기
(
0
)
김대호
2016-04-26
323
2993
3
[전체]
1급기기와 2급기기의 차이
(
1
)
김대호
2016-04-18
343
8382
2
[전체]
2련 내장애자장치 역조형
(
1
)
김대호
2016-04-18
254
2470
1
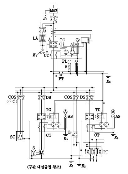
[기사실기]
고압수전설비 표준결선도
(
1
)
관리자
2016-04-15
416
3677
<<
51
사이트 이용문의 : 0505-233-3314 FAX : 0505-233-3315 이메일주소 : pekor@naver.com 대표 : 강명아
주소 : 서울특별시 서초구 효령로 41, 1층 통신판매등록번호 : 2010-서울서초-0491
사업자등록번호 : 114-90-85522 스카이미디어(교육청 평생교육시설) 개인정보관리책임자 : 강명아
Since2004, Copyright ⓒ 2026 스카이미디어 / 전기스쿨 All Rights Reserved. Ver 3.4