장바구니
전기스쿨소개
교수소개
업데이트 : 2026.04.28
▼
■ 개강안내
■ 온라인강의
■ 원격제어
■ 뉴스레터
▼
필기합격반 도서
실기합격반 도서
무료동영상 도서
필기과정
필기종합반
과목별 단과반
필기특강반
실기과정
전기(산업)기사
공사(산업)기사
년도별문제
실기모의고사
USB 강의
필기합격반
실기과정 기사
실기과정 공사
기간무제한
필기합격반
실기과정 기사
실기과정 공사
실기모의고사
전기(산업)기사
공사(산업)기사
필기특강반
홈
>
커뮤니티
>
학습자료
우리들의 이야기 / 정보공유 / 무료학습자료
홈
>
커뮤니티
>
학습자료
합격수기
무료학습
학습자료
복원/모의고사
정회원 자료
열린게시판
구독게시판
전체보기
기사실기
기사필기
기술사
제목
이름
내용
번호
제목
등록인
등록일
추천수
조회수
비고
전기기사 전기기기, 15점 이상을 위한 캐릭터 공략법
김대호
2025-07-02
163
2563
한국전기설비규정(KEC), 15점 이상을 위한
김대호
2025-07-02
178
3744
전기기사 전력공학, 15점 이상을 위한 필승 공략집
김대호
2025-07-02
161
2770
전기기사 전자기학, 12점을 위한 전략적 학습법
김대호
2025-07-02
160
2484
전기기사 회로이론, 12점 확보를 위한 최소 공략법
김대호
2025-07-02
163
2815
표준용어사전
전기스쿨
2021-02-19
462
9167
◆ 전선약호 Full name
김대호
2018-03-29
498
13702
◆ 전기의 단위 읽기 쓰기
김대호
2018-03-14
729
28375
◆ 실기시험 학습방법 (다수생 필독)
김대호
2016-11-21
475
14541
공학기초자료
김대호
2016-11-14
321
4309
◆ 관리자 자료실
김대호
2016-10-06
460
10850
428
[기사실기]
단로기(DS : Disconnecting Switch) / 컷아웃스위치(COS : Cut Out Switch)
(
1
)
김대호 교수
2017-04-05
694
8503
427
[기사실기]
KSC8431 경질비닐전선관 규격
(
0
)
김대호 교수
2017-04-05
493
6012
426
[기사실기]
ALTS와 ATS
(
0
)
김대호 교수
2017-04-04
568
8395
425
[기사실기]
전동기 유연기동법
(
0
)
김대호 교수
2017-04-01
468
3856
424
[기사실기]
유도장해 방지대책 / 전력선측
(
0
)
김대호 교수
2017-03-27
464
3868
423
[기사실기]
형광등용 안정기
(
0
)
김대호 교수
2017-03-27
430
3126
422
[기사실기]
경동선 연동선 고유저항
(
0
)
김대호 교수
2017-03-26
555
5733
421
[기사실기]
저, 고압 차단기 동작책무
(
0
)
김대호 교수
2017-03-08
458
4102
420
[기사실기]
고압수전설비 표준결선도
(
0
)
김대호 교수
2017-03-08
430
4323
419
[기사실기]
전력량계 보는법 / 한전
(
0
)
김대호 교수
2017-03-07
485
7004
418
[기사실기]
최대전력 전송조건
(
0
)
김대호 교수
2017-03-04
412
4441
417
[기사필기]
진상보상
(
0
)
김대호 교수
2017-03-04
397
3118
416
[기사실기]
전선도약(Sleet Jump)
(
0
)
김대호 교수
2017-03-04
473
4101
415
[기사실기]
전반조명 설계순서
(
0
)
김대호 교수
2017-03-04
443
4344
414
[기사실기]
전력용콘덴서와 동기조상기의 특징비교
(
0
)
김대호 교수
2017-03-04
510
6735
413
[기사실기]
전동기 자기여자현상
(
0
)
김대호 교수
2017-03-04
440
5818
412
[기사실기]
주파수 변화에 따른 전기기기의 영향
(
0
)
김대호 교수
2017-03-04
590
8107
411
[기사실기]
전극형상에 따른 접지저항 산정식
(
0
)
김대호 교수
2017-03-04
425
3258
410
[기사실기]
저항접지
(
0
)
김대호 교수
2017-03-04
502
10158
409
[기사실기]
저압옥내배선의 최소굵기
(
0
)
김대호 교수
2017-03-04
460
3486
<<
21
22
23
24
25
26
27
28
29
30
>>
사이트 이용문의 : 0505-233-3314 FAX : 0505-233-3315 이메일주소 : pekor@naver.com 대표 : 강명아
주소 : 서울특별시 서초구 효령로 41, 1층 통신판매등록번호 : 2010-서울서초-0491
사업자등록번호 : 114-90-85522 스카이미디어(교육청 평생교육시설) 개인정보관리책임자 : 강명아
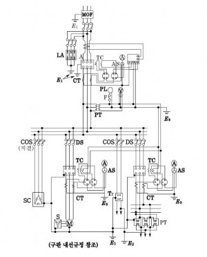
Since2004, Copyright ⓒ 2026 스카이미디어 / 전기스쿨 All Rights Reserved. Ver 3.4